Schéma électrique Western acc wirring 1
Conditions d’achèvement
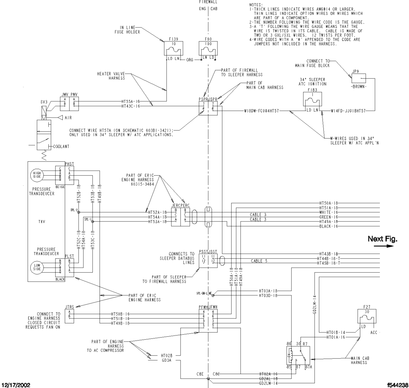
Cliquer le lien Wirring western star ac.png pour afficher le fichier.